CASE 465 Skid Steer Loader Service Parts Catalogue Manual
CASE 465 Skid Parts Catalogue Manual is an electronic version of the best original maintenance manual. Compared to the electronic version and paper version, there is a great advantage.
CASE Service Repair Manual is a perfect manual, which contains a lot of information. I believe that would be what you need.
CASE 465 Skid Steer Loader Service Catalogue Manual is written step by step in details, so you become very easy to repair by yourself. It can save your expenses.
CASE 465 Skid Steer Loader Service Parts Catalogue Manual
Service Parts Catalogue Manual Covers:
- General Information
- Engine
- Fuel System
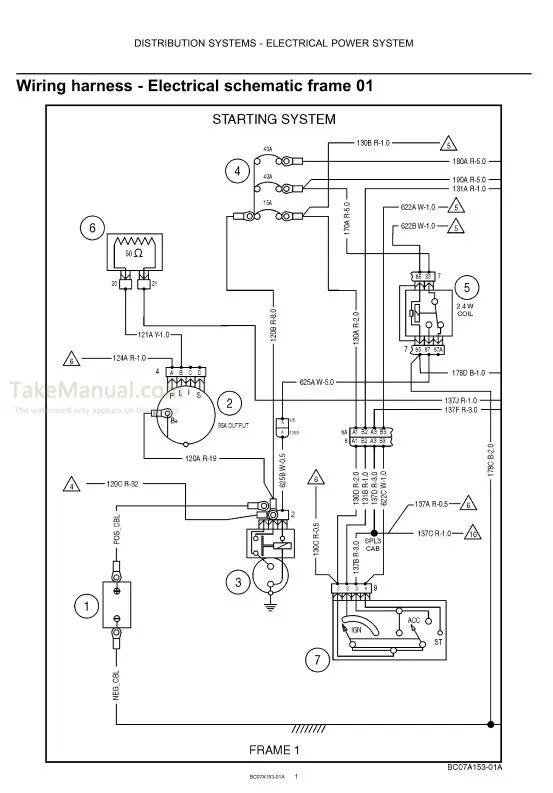
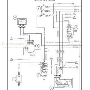
- Electrical System
- Power Train
- Brakes
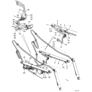
- Hydraulics
- Chassis
- Attachment
- Index
- File Format: PDF
- Compatible: All Versions of Windows and Mac
- Language: English
- Requirements: Adobe PDF Reader














