John Deere X740 X744 X748 X749 Tractors Service Repair Manual
TM2350 – John Deere X740, X744, X748, X749 Select Series Tractors (North America) Technical Service Manual
Importance of a John Deere Service Repair Manual
A John Deere service repair manual is an essential resource for anyone owning or maintaining John Deere equipment. These manuals provide detailed instructions and diagrams to help with troubleshooting, repairs, and regular maintenance. Whether you’re working on tractors, harvesters, or construction machinery, the manual ensures you understand every component of your equipment.
Key features include step-by-step procedures, detailed illustrations, and parts lists, making even complex repairs manageable. With this manual, you can save time and money by performing maintenance tasks independently instead of relying on professional services.
Moreover, using the manual helps extend your equipment’s lifespan by ensuring proper care. Regular maintenance, as outlined in the manual, minimizes downtime and prevents costly breakdowns. For both novice and experienced operators, the John Deere service repair manual is an invaluable tool for maintaining optimal performance.
Foreword
Safety
Safety
Specifications
Fastener Torques
O-Ring Seal Service Recommendations
General Information
Coolant
Serial Number Locations
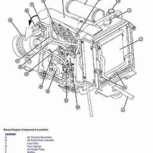
Engine Diesel
Specifications
Theory of Operation
Component Location
Diagnostics
Tests and Adjustments
Repair
Starting Motor
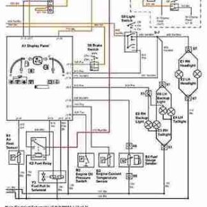
Electrical
General Information
Specifications
Component Location
Schematics and Harnesses
Operation and Diagnostics
Tests and Adjustments
Repair
Power Train
Specifications
Component Location
Theory of Operation
Diagnostics
Tests and Adjustments
Repair
MFWD Repair
HFWD Repair
Hydraulics
Specifications
Schematics 2WD and MFWD
Schematics – HFWD
Component Location
Theory of Operation
Diagnostics
Tests and Adjustments
Repair
Steering
Specifications
Component Location
Theory of Operation
Diagnostics
Tests and Adjustments
Repair
Brakes
Specifications
Component Location
Theory of Operation
Diagnostics
Tests and Adjustments
Repair
Attachments
Specifications
Diagnostics
Tests and Adjustments
Repair
Miscellaneous
Specifications
Repair














