John Deere 325 345 Lawn and Garden Service Manual
TM1574 – John Deere JD Lawn and Garden Tractors Riding Lawn Equipment Technical Manual
Safety
Specifications and General Information
Engine-325 (FC540V)
Engine-345 (FD590V)
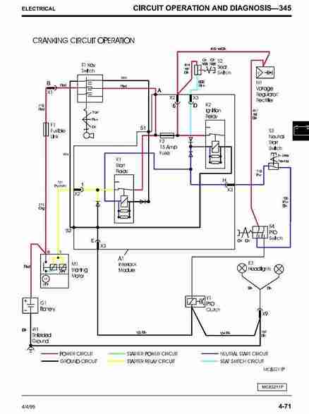
Electrical
Power Train (Hydrostatic)
Steering-325
Steering-345
Brakes
Hydraulics
Attachments
Miscelaneous
John Deere 325 345 Lawn and Garden Service Manual
Table of Contents
Safety
Specifications and General Information
Engine:
– 325 (FH531V)
– 335 (FH601V)
– 345 (FD611V)
Electrical
Power Train (Hydrostatic)
Steering – 325
Steering – 335/345
Brakes
Hydraulics
Attachments
Miscellaneous
These manuals are concise service guides for a specific machine and are on-the-job guides containing only the vital information needed by a technician and includes repair and maintenance information, detailed description of service and troubleshoot procedures, installation instructions, special instructions, other additional information.
This includes illustrations like pictures and diagrams which you can help you determine the installation location spare parts, etc.













